百科知識
什么是RTD電路
eta-marketing
2022-12-05 16:28:20
0次
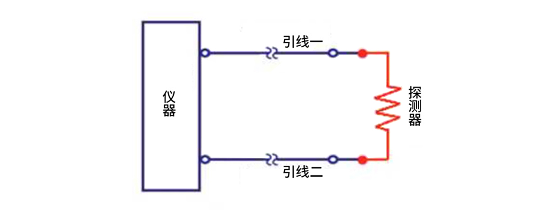
RTD傳感器不僅僅由一個元件組成;該元件只是電路的一部分,該電路由至少兩根至多四根引線組成,具有任意數量的連接器和附件。電路配置可能取決于許多因素。包括:
? 感應區域和儀器之間的距離
? 傳感器長度范圍內的傳感環境中的溫度
? 連接首選項
? 當前接線配置,例如 4 線傳感器與 3 線配置不兼容
2線RTD是三種電路類型中最不精確的,因為無法計算或消除檢波器和讀數之間的引線電阻。這在讀數中產生了不確定性,因此這些傳感器通常僅用于精度不是很重要的短引線。2線Pt1000可用于降低靈敏度和不確定性,但仍然不能提供真正準確的讀數。

3線RTD是最常用的RTD傳感器。假設所有三根引線都相同,則第三根引線計算整個電路的平均引線電阻,并將其從傳感器測量中移除。這使得3線RTD比2線RTD更精確,但精度低于4線配置,但是在具有長引線的電路中,檢測器和讀數之間距離較長,使用3線結構可以節省大量成本。

4線RTD用于精度至關重要的應用。在4線RTD中,可以測量并消除每根引線中的實際電阻,從而留下檢測器的精確電阻。4線電路的工作原理是使用前兩根引線為電路供電,而第三和第四根導線讀取每根引線中的電阻,以補償引線電阻的任何差異。

